Need Help?





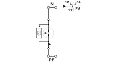
Plug-in lightning arrester free of leakage current, in accordance with Type 1/Class I, for use in power supply networks between N and PE.
Thanks for subscribing!
This email has been registered!
| Product | SKU | Description | Collection | Availability | Product type | Other details |
|---|